73 Vw Beetle Radio Wiring

73 vw beetle radio wiring
instalacion luz marcha atras, dudas! 73 vw beetle radio wiring
TheSamba.com :: Bay Window Bus - View topic - Alternator ... 73 vw beetle radio wiring
Volkswagen Electrical 73 vw beetle radio wiring
vwbus.no • Se emne - CU-motor i 73 Bay - elektrisk. 73 vw beetle radio wiring
Relais, Steuergeräte und Schraubklemmen 73 vw beetle radio wiring
I hooked up my 1967 volkswagen beetle windshield washer ... 73 vw beetle radio wiring
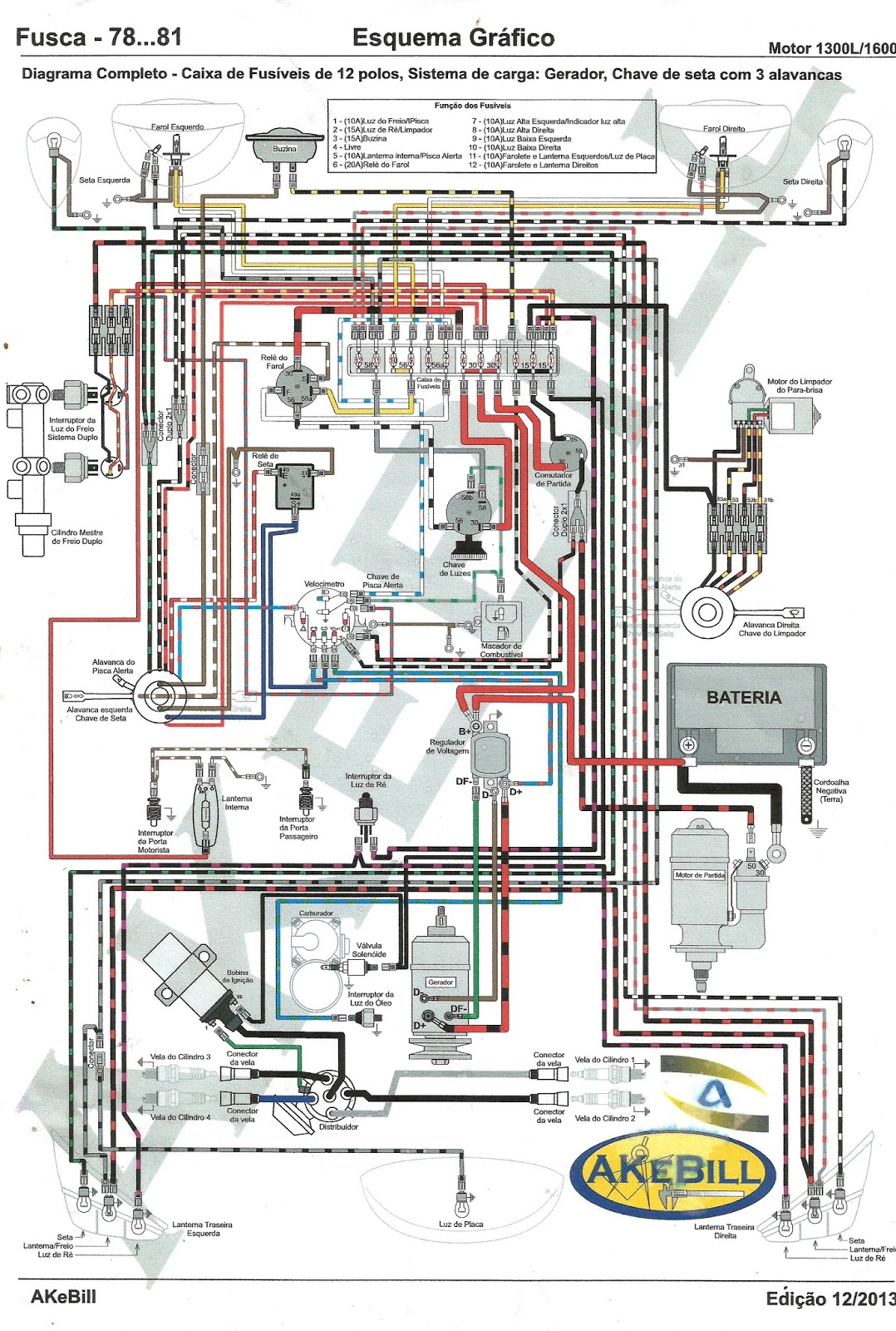
Autos VW Fusca Fatos Fotos: Esquema elétrico fusca 78 a 81. 73 vw beetle radio wiring
ROUTING A SPEAKER WIRE THROUGH A FACTORY DOOR BOOT ... 73 vw beetle radio wiring
Speedy Jim's Home Page, Aircooled Electrical Hints 73 vw beetle radio wiring
Lever Arm Fuel Sender for Classic VW beetle 73-10 Ohm ... 73 vw beetle radio wiring
Ignition Collar & Key Set 98-01 VW Passat B5 MT - Genuine ... 73 vw beetle radio wiring
Custom Upholstery Options For 1973-1987 Chevy Trucks - Hot ... 73 vw beetle radio wiring
Injector pinout to Computer Question - Third Generation F ... 73 vw beetle radio wiring
72-79 Bus Engine Removal in 20 Easy Steps 73 vw beetle radio wiring
5 Speed Manual 020 Transmission VW Rabbit Golf Jetta MK1 ... 73 vw beetle radio wiring
RH Front Grey Door Card Panel 75-84 VW Rabbit Pickup Caddy ... 73 vw beetle radio wiring
1966 Mustang Dash Panel gauge custom? - Ford Mustang Forum 73 vw beetle radio wiring
AC A/C Compressor Mount Bracket VW Jetta Rabbit GTI Pickup ... 73 vw beetle radio wiring
RH Front Door Latch Lock Actuator VW Jetta Rabbit MK1 ... 73 vw beetle radio wiring
Turbo Support Bracket Arm Brace 04-05 VW Passat B5.5 TDI ... 73 vw beetle radio wiring

73 Vw Beetle Radio Wiring


Please create a FREE ACCOUNT to continue reading or download !

Start Your FREE Month!!